Ducellier Citroen Unique Voltage Regulator Circuit Diagram by John Titus
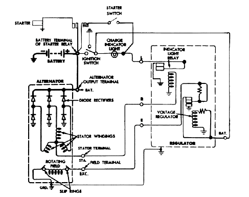
Ducellier Citroen Unique Voltage Regulator Circuit Diagram by John Titus -The illustration shows unique Citroen D and Citroen SM voltage regulator cir

Ducellier Citroen Unique Voltage Regulator Circuit Diagram by John Titus -The illustration shows unique Citroen D and Citroen SM voltage regulator circuitry on common Ducellier voltage regulators.
It was drawn by respectful John Titus in 1985, for installing electronic Ford voltage regulator purpose to the vehicle – such as NAPA to replace original alternator and stabilize its system voltage.
The starter switch ground is hooked up to the L terminal of the alternator. It implies that when the engine is operating, the points open and then turning the charge light and turning off the starter besides for sure controlling the charge indicator.
Tags: citroen alternator, ducellier replacement, Ford alternator install, Ducellier alternator, citroen voltage regulator,
Copyright www.unboxing.eu.org
